摘 要:通过对离心式循环压缩机运行工艺的了解,山东某化工企业采用英威腾研发、生产的高压变频器对电机进行调速改造,取得了很大的节能效益。
关键词:离心式循环压缩机 高压变频器 节能
一、引言
山东某化工企业主要以重油的生产和销售为主,主要产品包括93#、90#车用无铅汽油,液化气、柴油、焦炭、轻质油、丙烯等;其中高压变频器应用在丙烯车间的循环气压缩机上。此负载设备为离心式循环压缩机,参数如下:

二、应用环境分析
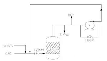
工艺流程如图1所示:

图1 丙烯收集系统工艺流程图
在实际应用中,工频时每次启动压缩机都是重载启动,启动起来十分不容易,同时还给工艺上带来很大隐患,比如噪音大,启动电流大,影响设备寿命、压力突变等。另外,由于负载的波动性较大,电机很少在满载情况下运行,仅依靠关出口阀、打回流来调节流量,浪费严重,能耗较高,运行十分不经济。为了解决这一系列问题,通过多方调研,我厂决定采用高压变频器对电机进行调速改造。
三、系统方案提出
3.1变频调速原理
按照电机学的基本原理,电机的转速满足如下的关系式:
n=(1-s)60f/ P =n0×(1-s) ………①
式中:P-电机极对数;f-电机运行频率;s-滑差。
从式中看出,电机的同步转速n0正比于电机的运行频率(n0=60f/p),由于滑差s一般情况下比较小(0-0.05),电机的实际转速n约等于电机的同步转速n0,所以调节了电机的供电频率f,就能改变电机的实际转速。
而改变频率必须改变供电电压,由交流电机成立的电磁关系式:
E=4.44fwΦ ………②
式中:E-电机电动势,f-定子频率,W-绕组系数,Φ-气隙主磁通。
对异步电机调速时,希望主磁通Φ恒定,即U/F保持恒定,所以改变频率时,供电电压也应跟着变化。
3.2 高压变频器技术路线的选择
目前,因为功率器件耐压的限制,高压变频器没有像低压变频器一样,有统一的拓扑结构。目前,市场上主流的高压变频器多采用单元串联多电平的拓扑结构,系统结构如图2所示:

图2变频器系统结构图
由于这种结构是利用低压功率器件实现高压,巧妙的避开了电力电子功率器件耐压不足的问题。同时通过前端的移相变压器,实现了多脉冲整流,具有对电网谐波污染小的优点,有些厂家又把这种变频器称为“完美无谐波变频器”。在变频器的内部控制上,利用功率单元输出波形的移相叠加,形成多电平输出电压波形,可以直接适配普通国产异步电机,对电机的绝缘没有特殊要求,并且具有脉动转矩小,无共模电压的明显优点。因为技术成熟,低压功率器件易于采购,因此成为市场上的主流方案。通过厂家的介绍和其它兄弟单位的现场考察,确定了英威腾研发、生产的高压变频器GD5000系列产品。

图3 现场运行的高压变频器
3.3 一次主回路方案
主回路由用户开关、3个高压隔离开关QS1、QS2和QS3及高压变频器组成(如图3)。其中要求QS2和QS3不能同时闭合,在机械上实现互锁。高压隔离开关QS1、QS2、SQ3加装电磁锁,电磁锁的操作电源使用用户开关的辅助触点闭锁。只有当用户开关断开时,QS1、QS2、SQ3的电磁锁才能得电,可以正常操作。在变频运行时,QS1和QS2闭合,QS3断开,变频器得电启动后,电机处于变频运行状态;工频运行时,QS3闭合,QS1和QS2断开,用户开关闭合后,电机实现工频直接启动,恢复改造前的运行状态。

图4 一拖一手动旁路
四、整体使用效果
4.1 现场技术数据:
改变频后比工频运行时的参数对比表:

功率差值:ΔP= Pd-Pb =342-266=76kW
年节电量:ΔC= Cd-Cb =76*7200=54.7万kW·h
节电率:(ΔP/Pd)×100% =(76/ 342)×100% =22%
节约电费若以上网电价0.56元/度计算,则每年压缩机改变频可节约电费为:54.7×0.56=30.6万元。
4.2 变频器运行情况:
采用变频调速后,带来的最大好处有以下几点:
1) 电机实现软启动,电机启动电流远远小于额定电流,启动时间相应延长,对电网冲击很小。
2) 压缩机出入口压力差降低了很多。以前压差5公斤,设备啸叫严重,能达到120分贝;改变频后压差为0.8公斤,噪音仅为75分贝左右。从而减轻了起动机械转矩对电机机械损伤,降低了噪音,有效的延长了电机的使用寿命,相应地延长了许多零部件的寿命;同时极大的减轻了对管道的冲击,有效延长了管道的检修周期,减少了检修维护开支,节约大量维护费用。
3) 输入电流减少很多,以前电流很多都做了无用功,浪费极大。
4) 提高了功率因数。
五、客户评价
通过对离心式压缩机改造前后的对比,达到了预期的节能效果,给用户的生产降低了成本减少了生产设备的维护工作;目前英威腾GD5000高压变频器运行稳定,生产持续,受到生产车间、维护班组和公司领导的高度评价。
六、结束语
通过对循环气压缩机的电机变频调速改造,有效解决了之前运行过程中出现的启动困难问题,改善了生产工艺,延长了设备检修周期,并且取得了良好的经济效益。随着高压变频器市场的进一步成熟,将会有越来越多的设备列入改造之列,为国家的节能减排做出突出贡献。
京公网安备 11011202001138号
