1 工艺描述
1.1 概述
密炼机,是橡胶生产线或塑料生产线的起始工序。它的作用是通过剪切,挤压,搅拌作用,将生料粉碎,塑化,并将配合剂均匀分散到橡胶产品内部。其主要原料有:
生橡胶
填充剂(炭黑和其它)
硫化剂和催化剂
塑化剂
特殊材料
密炼机混炼工艺一般分为两种工艺:分批混炼工艺和连续混炼工艺。对于不同的混炼工艺,起密炼机机械结构和负载类型都是不同的。
分批混炼又分为一段混炼法和二段混炼法工艺。一段混炼为在原料经过一个混炼周期后,直接进入挤出机产生成品。而二段混炼法为,在原料进过一个混炼周期后,还要进入第二段混炼机,进行第二段混炼,才能最终进入挤出机产生成品。
对于连续混炼,则为进料侧连续进料,出料口连续出料,连续生产。

无论那种工艺,起内部混炼过程可分为:细分(break),混入(internal mix, blend),分散(Dispersive mixing),简单结合,塑化阶段。

经过密炼机的橡胶产品,再通过冷却器,挤出机,成为成品。再将成品作为轮胎,塑料等的原料。
塑料密炼机和橡胶密炼机结构相同,工艺过程一致。
1.2 密炼机类型
国内常见的密炼机为分批密炼机,分批密炼机又成为banbury密炼机,其结构如下图:

主要分为三部分:加料部分,混炼部分和卸料部分。
§ 加料部分
加料部分主要由加料漏斗和压料缸组成。橡胶生料由漏斗加入,关闭翻板门,由气缸产生压力将生料和混合剂压入密炼室,并在密炼过程中给物料提供持续的压力来加速炼胶过程。
压料缸所提供的压力可以变化,压力的大小关系负载的变化,当负载过大时,可以通过调制压料缸的压力来减小负载。
§ 混炼部分
混炼部分由转子,密炼室和密封装置组成。物料加入混炼室后,就在由两个具有螺旋棱的,有速比的,相对回转的转子与混炼室壁、上、下顶栓组成的混炼系统内受到不断的变化的反复进行的强烈剪切和挤压作用,使胶料产生剪切变形,进行了强烈的捏炼。由于转子有螺旋棱,在混炼时胶料反复地进行轴向往复运动,起到了搅拌作用,致使混炼更为强烈。
§ 卸料部分
当一个混炼周期结束后,卸料门锁锁紧装置被打开,混炼后橡胶通过卸料口被卸到容器或者皮带上,进入第二道混炼工序或者进入挤出机。在卸料后,当密炼机温度达到其初始温度,下一批生料即被加入到密炼机内进行密炼。所以,分批密炼得以连续进行。只有在加料和卸料时,密炼被中断,所以称为分批密炼。
2 密炼机负载特性
2.1 机械功率
密炼机机械功率和两个要素有关,一个是密炼机容积,一个是密炼机转速。容积越大,转速越高,密炼机机械功率越高。
密炼机容积范围为25-650L,转速为15~70rpm,甚至达到90rpm。
转速低于20rpm的密炼机称为低速密炼机,转速30-40rpm的称为中速密炼机,转速大于60rpm以上称为高速密炼机。
密炼机功率范围在50kW-4000kW之内,国内目前比较常见的功率为1250kW和2500kW。
2.2 转矩负载特性
密炼机负载类型为恒转矩负载,典型的Banbury密炼机负载特性如下图所示:

200%额定转矩持续5.4s
160%额定转矩持续21.6s
130%额定转矩持续81s
80%额定转矩持续81s
35%额定转矩持续81s
在整个负载周期内,其均方根等于100%,意味着电机在整个工作周期内,电机连续工作不会发热。但是其短时过载200%,在选择电机和传动时需要注意。
另外,过载时的转矩和压料缸的压力有关系,压力越大,其负载转矩也越大。通常,压料缸压力会根据负载的大小被调节,以保持在密炼过程中,密炼机不会过载。
密炼机的负载特点为高过载,工作周期内频繁过载。
3 密炼机传动需求
3.1 密炼机机械传动类型
密炼机传动根据容量和机械传动系统不同,可分为单驱和双驱。
单驱是指一台电机驱动一台密炼机,这种应用一般在密炼机功率小于2500kW以下。
双驱是指两台电机共同驱动一台密炼机,双驱一般应用于密炼机功率大于2500kW以上。
3.2 密炼机传动趋势
传统密炼机调速系统,一般采用直流调速系统,但随着交流调速系统的发展,现在的趋势是采用交流调速系统,尤其是高压变频系统。
3.2.1 直流传动系统和施耐德高压交流传动系统
传统的直流传动系统,主要有以下几个特点:
1. 体积大,成本低。
2. 功率因数低(0.5~0.7),需要无功补偿装置。
3. 谐波含量大,THDI可达30%,需谐波治理装置。
4. 控制简单,速度精度高。
5. 受电网和电机条件和参数影响,鲁棒性不强。
施耐德高压交流传动系统的特点:
1. 体积小,成本略高。
2. 功率因数高(0.95以上),无需无功补偿装置。
3. 谐波含量小,THDI<2%,无需谐波治理装置。
4. 控制复杂,采用矢量控制算法控制精度可媲美直流电机。
5. 鲁棒性强。
直流传动系统在结构和控制精度方面,有着自身的优势。但是,其另外几个缺点却导致其被交流系统取代。
功率因数低,直流传动由于其是直接控制直流电流输出,所以其在负载和速度变化时,无法保证其功率因数,导致其功率因数很低。对于大容量的直流传动系统,就需要在网侧增加无功补偿装置,这对于客户来说,也是很大的投入。而且由于直流系统的功率因数不固定,所以无功补偿装置需要采用动态补偿装置,其价格很高。
谐波含量大,由于直流传动为晶闸管器件,采用移相控制,开关频率不高,其谐波含量非常大,普通直流传动的电流谐波为30%左右,为电网的最大谐波污染源。需采用谐波治理装置,这对于客户来说,也是额外的投入。
需要大的整流变压器。由于直流传动的输入电压都是低压输入,所以输入侧需要一个高压-低压的变压器。并且由于直流传动特点,变压器需要特殊整流变压器,大容量的低压整流变压器对于客户来说,意味着更多的投入,更大的变压器面积,以及更多的电缆投资。
3.3 密炼机应用要求
3.3.1 密炼机现场要求
密炼机现场由于其工艺特点,需要连续添加添加剂,硫化剂,炭黑等原料,以及需要持续冷却,所以其现场体现出高温度,高湿度,高烟气含量等特点。尤其是添加炭黑的过程,炭黑颗粒可溶于烟气,随着烟气进入电机定子绕组和气隙,会降低电机绝缘等级,使寿命减少,甚至引起放电和短路等故障。
3.3.2 密炼机电机要求
密炼机电机一般采用4极或6极异步电动机,因其过载能力较高(200%),要求密炼机电机过载能力较高。
密炼机现场高温度,高湿度,高蒸汽,高炭黑含量,需要高的防护等级和冷却方式,防护等级IP54和冷却方式IC31/37是一般的要求。
3.3.3 密炼机传动控制要求
密炼机要求比较高的精度,并且要求比较高的过载能力,较短的加减速时间。
由于密炼机在故障停机时会使整个批次料作废,所以在矢量控制下,当编码器出现故障时要求控制能够平滑切换至无编码器矢量模式,保证不停机。另外,要求损坏模块自动旁路功能,当IGBT故障时,能自动旁路故障模块,保证不停机。
密炼机双驱配置下,需要传动主从控制,保证两台电机输出转矩相同,齿轮箱无冲击。在此过程中,主从之间的转矩精度有一定要求。主从实际转矩误差太大会造成减速箱振动,减少寿命。
4 技术方案
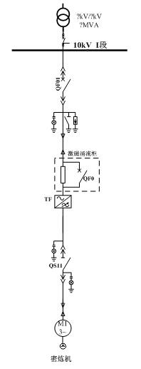
4.1 单驱方案

4.2 双驱方案

4.3 方案特点
1) 激磁涌流柜,保证变压器合闸电流小于1In,对电网无冲击。
2) 采用无速度传感器矢量控制启动,启动电流小,电流无冲击。
3) 变频功率元件采用国际著名品牌西门康高压IGBT,性能稳定,可靠性高。
4) 变频软起系统10kV直接输出,不采用升压方式,方便电缆连接。
5) 低频启动转矩大,有效克服静阻力矩。
6) 较宽的电网电压波动适应能力,65%~115%Un范围内稳定运行。
7) 低压穿越功能,3s掉电不停机。
8) 网侧电压变化自动识别,母线电源切换或电压闪变自动重启。
9) 多种电机参数储存功能,方便实现不同参数电机软起,易于扩展。
10)54脉整流,输入谐波< 2%,远远小于GB/T14549《电能质量公用电网谐波》
11)及“IEEE519”国际标准规定的谐波指标,无需谐波治理。
12)19电平完美正弦波输出,输出dV/dt < 500V/us, 共模电压 < 100 V。
13)输出频率0~50Hz,输出频率连续可调,并具有跳频功能,用于跳过共振点。
14)同步切换功能,实现变频器-电网平滑切换。
15)变频器频率调节精度0.1Hz,稳态精度0.1%。
16)加减速时间0~1500s可设,分段加速功能,分段速度和加速时间分别可设。
17)飞车启动功能,支持电机在一定速度下直接启动。
18)冷却方式为空冷,适合密炼机使用。
19)完善的电机,变频器,变压器保护系统,保证设备安全运行。
20)变频柜所有部件坚固可靠,能够承受运输,运行过程中的应力。
21)变频器内部设计合理,维护空间大,通风冷却能力强。
22)变频器满足OSHA Hearing Conservation Standard 3074 国际标准,即距离变频器1m的任何地方,噪音等级≤ 85dB,最大只有80dB。
23)外部通讯接口丰富,支持Modbus、TCP/IP、Profibus、DeviceNet等现场总线。
24)丰富的外部I/O接口通道,支持模拟量和数字量输入输出的接入。
25)友好的中文操作界面,可实现参数修改,波形监控,故障报警信息显示,本地控制等功能。
4.4 方案说明
4.4.1 变频启动时序
1) 控制系统上电。
2) 系统自检。
3) PLC/本地启动命令。
4) QS11自动合闸至工作位。
5) QF01自动合闸至工作位。
6) 高压自检,匹配电机参数。
7) 启动电机,电机升速。
4.4.2 电气保护
变频软起动器上口QF01(QF02)采用变压器综合保护装置直接对变频软起动器提供过压、过流、速断、缺相、欠压、三相不平衡、接地等保护;
工频状态下,系统通过工频电源开关QF10配备的电动机综合微机保护和电动机差动微机保护装置实现对电动机的完全保护功能。
变频软起动器与电源侧工频开关之间,存在非并网合闸条件下的电气与逻辑双重互锁关系,避免非正常状态下变频软起动器输出侧短路;
变频软起动器自动识别适配电动机功率,设定变频软起动器自适应的电动机控制模型、保护参数、工艺特性;
变频状态下,变频软起动器对输出侧电动机提供过压、欠压、过流、过载、速断、缺相、接地等完全电动机保护功能;
变频状态下,变频软起对励磁绕组提供过压,过流,过热,失步等完善保护功能。
4.4.3 连锁条件
QF10和QS11,存在非并网切换条件下的电气与逻辑双重互锁关系,防止变频软起动器输出侧过载或变频软起动器输出与10kV电网输出侧电源短路、高压隔离开关QS带电分合操作等严重事故。
4.4.4 电网冲击
激磁涌流柜通过在变压器一次侧串接电阻来限制变压器合闸时的浪涌电流冲击,根据变压器和电网的容量不同,峰值涌流可以控制在In~1.2In。合闸瞬间对电网无冲击。
变频器输出侧配备交流电抗器,可以有效避免由于变频器输出与电网合环过程中的电流冲击和反灌,避免对变频软起动器的输出造成损坏。
4.4.5 功率因数及无功补偿
变频器的功率因数可达0.95以上,无需无功补偿装置。
当安装有无功补偿装置时,为避免在电动机软起动过程中可能出现的供电电网功率因数补偿过补导致网侧变压器效率下降等情况,变频软起动器可与电网无功补偿装置联动实现,或由动态无功补偿装置自主实现无功自动调节,使得厂网侧功率因数达到0.9~0.95。
4.4.6 谐波
ATV1200系列高压变频调速系统在电源侧采用多重化整流技术,电网侧谐波污染小,对5、7次谐波的抑制可达到THDI<1%,总谐波奇变率小于2%,符合GB 14549-93标准和IEEE std 519-1992电能质量标准对电压、电流谐波失真度的要求,无需谐波滤波装置。

5 总结
密炼机对于施耐德/利德华福高压传动是一个比较新的应用,其主要挑战在于其过载能力要求以及对于机械友好控制的要求。施耐德/利德华福高压变频产品完全能够满足其需求,能够提供精确的控制以及友好的机械特性,为密炼机的稳定高质量运行提供可靠的技术保证。
京公网安备 11011202001138号
