摘要:行车又名天车主要是作用为生产车间起吊比较重的物品满足生产的需要,由于行车在起吊物品再放下来时,是做功的过程,如果能把这部分能量利用起来,对现在节能减排,绿色生产的贡献将会很大的,下面就英威腾GD300加能量回馈单元在行车节能改造的技术问题进行描述。
关键词:英威腾 GD300变频器, 能量回馈RBU
一、引言
行车在各行各业中有广泛的应用,现在的老式行车主要是通过交流接触器控制行车各个马达的正反转,来控制行车的前进后退,上下左右的动作。这中控制方法有很多缺点;1.马大直接起动冲击电流比较大马达经常大电流运行发热量很大会缩短马达的使用寿命和影响电网质量.2.大多数行车都是轻载运行功率因数很低.3.高速运行或速度比不大造成定位困难。4,行车起吊重物下降时由于能量守恒原理重物在高处有很大的能量只能大部分通过无功功率浪费掉了,这在建设节能型社会,减少二氧化碳排放的大环境下是必须改进的。由于以上的缺点有没有一种方法可以解决以上的问题呢?变频器加能量回馈单元在行车上的应用就可以很好的解决以上的问题,使得行车运行平稳节能,定位准确,提高功率因数。
二、行车的结构原理:
行车一般由桥架(又称大车),装有提升机构的小车,大车移行机构,操纵室,小车导电装置。图1为行车示意图:

图1行车示意图
1. 桥架:由主梁。端梁。走台等几部分组成。
2. 大车移行机构。
3. 小车。
4. 提升机构。
5. 操纵室。
三、客户现场情况:
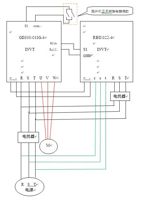
广州电路器材有限公司是南方电网的下属公司,主要生产跟电网有关的设备,电线杆,电线塔等产品,共有六十多台行车需要进行节能改造,要求改造后节电率达到20%以上,运行可靠平稳,故障率要低,不能影响生产,先安装一台看效果,如果效果显著,再大面积推广,由于行车中用电量最大的是提升马达,所以改造提升马达是效果最好的,而且是投资回报最快的,所以选一台7.5KW的提升马达作为节能改造的样机,由于是提升马达要求起动转矩要大,要有一定的过载能力,要快速起动停止,所以必须是矢量变器,并要配置能量回馈单元,满足快速停车不过压的要求,并把下降时马达回馈的电能回馈到电网提高节电率,并在系统中加入市电节电的转换功能,保证节电系统有故障时转为市电运行,不影响生产。英威腾变频器GD300-011G-4具有开环矢量运行功能,起动转矩大,运行平稳可靠,由它驱动7.5KW的提升马达完全保证重载时不过流,不报故障。满足客户故障率低的要求,能量回馈选择英威腾RBU-022-4,保证节电系统的可靠性。节电系统线路图如2图:

图2节能系统线路图
四、参数设置:
变频器参数:首先进行静止自学习(参照GD300说明书)在调试如下参数:
P00.01=1(端子运行指令)
P00.11=1(加速时间)
P00.12=1(减速时间)
P00.04=45(运行频上限)
P00.06=0(频率由键盘数字设定)
P00.10=45 (键盘设定频率)
P01.01=4(直接起动开始频率)
P01.08=1(自由停车)
P08.28=4 (自动复位次数)
RBU参数设定:
P0.00=1(端子控制)
P0.02=4 (开关量虑波次数)
P0.20=3 (自动复位次数)
五、改造效果
开机运行运行平稳,无溜勾现象,起动冲击现象消失,没改造前吊五吨钢材,上升电流为15A,下降电流为16A, 吊同样的钢材节能改造后上升电流为7.5A,下降电流为1.5A,经抄电表测试节电前很节电后,节电率达到60%,客户非常满意,后期决定再安装8台。运行一段时间如果没问题再全面改造。
六、试验证明
英威腾GD300加英威腾RBU在行车提升马达上节电效果是很明显的,经济效益也很好值得在各单位广泛的推广,为节能减排,减少二氧化碳排放添砖加瓦。
京公网安备 11011202001138号
