一、前言
冲床主要是针对板材的冲压成型。通过模具,能做出冲孔,成型,拉伸,修整,精冲,铆接及挤压件等等,广泛应用于电子、通讯、家电、交通工具等各个领域。
冲床是将圆周运动转换为直线运动,由主电机出力,带动飞轮,经离合器带动齿轮、曲轴(或偏心齿轮)、连杆等运转,来达成模具的直线运动。

二、冲床控制的特点
1、曲柄连杆机构的死点问题
冲床通常采用曲柄连杆机构将回转运动转化为往复运动,而曲柄连杆机构是有死点的(既有“上死点”,又有“下死点”),整个运动周期中,负载的变化是不均匀的,呈现周期性的波动。
2、冲压工作时突变负载问题
冲床中基本上至少有三个工作点,负载具有突变的性质:(1)越过上死点;(2)越过下死点;(3)接触工件冲压时;
3、部分工件冲压时,低速运行的问题
自动连续冲床,由于有机械手参与取料,送料,自然是越高速越好。而一些场合下,则要求冲床具有比较良好的低速特性。
4、在调整模具时,寸动的问题
冲床在调整模具时,需要寸动。也就是离合器不断的吸合断开,这样就会造成电机很频繁的加载、卸载,此时要求变频器有很好的电流抑制功能。

三、AC80B在数控冲床上的应用优势
1、真正的电流矢量控制技术,完美的低频力矩
依赖多年的技术积累,伟创电气具有非常成熟的电流矢量控制技术。矢量的意义在于将定子电流通过坐标变换,解耦成励磁电流和转矩电流,这样,可以独立的调整这两个分量,从而方便的调整负载。
2、快速且稳定的转速跟踪再启动功能
对于操作者而言,往往出现直接断开变频器电源,此时电机处于自由停止的状态。操作者接着又会合上电源,再次对电机进行启动,此时变频器需要快速的对电机转速进行跟踪,并且平稳运行。伟创AC80B转速追踪所 需时间为2s以内,最快时500ms。
3、保护变频器和马达的电流限制功能
因为采用了矢量控制技术,因此,使得电机的转矩电流控制很容易,正常情况下,伟创AC80B具有200%的转矩电流限制。在调试冲床的时候,可以根据最大的负载,观察当前变频的最大工作电流,适当的加入电流限 制,这样,当负载转矩由于机械原因卡阻时,变频仍然维持在这个限制的电流值,而不会烧毁电机,起到对电机的良好保护作用。
4、完美的电压抑制功能
由于冲床是带着滑块做上、下周期性的运动。当滑块往下运动时,在一些特定情况下电机会处于发电状态,此时需要变频器对电机的回馈电压做出处理。伟创变频器可以在2ms内做出对电压的抑制。
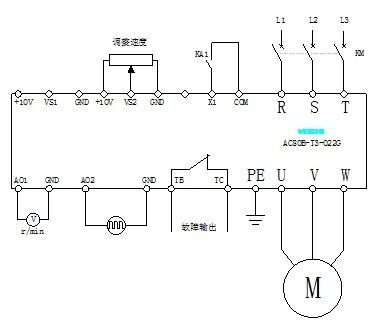
四、参数设置及接线图
F0-000无PG矢量控制
F0-021外部端子
F0-033电压模拟量给定
F0-14180加速时间(按实际需要)
F0-15180减速时间(按实际需要)
F1-002转速跟踪启动
F5-014电机极数(按实际需要)
F5-0222kW电机功率(按实际需要)
F5-0350Hz电机额定频率(按实际需要)
F5-041460RPM电机额定转速(按实际需要)
F5-0645A电机额定电流(按实际需要)

五、结束语
经过客户实际使用体验,对伟创AC80B在数控冲床体现出来的性能及其稳定性给出了高度的评价。
京公网安备 11011202001138号
