数控车床:数控车床又称为CNC(Computer numer)ical control)车床,是一种由程序控制的自动化机床,主要用于加工轴类和回转体零件,能自动完成内外圆柱面、圆弧面、端面、螺纹等工序的切削加工,包括机床身、立柱、主轴、进给机构等机械部件。
一、概述
数控车床:数控车床又称为CNC(Computer numer)ical control)车床,是一种由程序控制的自动化机床,主要用于加工轴类和回转体零件,能自动完成内外圆柱面、圆弧面、端面、螺纹等工序的切削加工,包括机床身、立柱、主轴、进给机构等机械部件。
二、 系统介绍
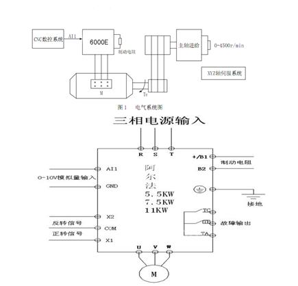
数控车床加工范围广,加工不同的工件,不同的工序,使用不同的刀具,需要执行部件具有不同的的运动速度,变频器用在驱动主轴电机上,主轴电机通过传动机构带动主轴旋转,通过控制变频器得到需要的主轴速度。
三、系统组成

变频器接线图
四、 用户收益
浙江温岭某机床厂,为了提高车床主轴恒功率区调速范围同时又能提高低速切削力矩,配置了33.3Hz的低频大转矩变频电机,之前使用几个品牌的变频器都一直存在以下问题未能解决:
1.使用矢量控制时,电机参数自整定不准确,需手动输入之前计算出的电机参数(如定子电阻,定子漏感,转子电阻等),或者直接选择简单的VF控制。
2.转速达不到设定的最高转速,如:设定为2000转,主轴转速在到1200转的时变频器输出频率约80HZ,变频器检测的电流急剧上升,由于电流限幅作用,转速会缓慢跌落至500转以下,如果车床预热一段时间后也需要几分钟才会升到最高转速。
3. 主轴转速线性度不够,如:给定1500转,系统反馈实际转速1470转,给定500转,系统反馈实际转速530转。
4.稳速时速度波动较大,10转以上。
以上问题的出现使客户选用的33.3Hz电机失去了应有的优势。
现使客户选用6000E变频器,解决之前一直存在问题,充分发挥了33.3Hz电机的优势,使客户在同行业中具备了更大的竞争优势。
此客户机选型匹配表如下:

注:经过现场调试和性能测试,该客户已经批量用我公司6000E变频器,两个月内出货100多台,出厂后的变频器故障维修回馈记录为零,客户决策层指定6000E做为唯一配套品牌。
五、 总结:
1.质量稳定,对电网适应范围宽,对物理恶劣环境如金属粉尘,潮湿环境的适应性强。
2.低频力矩大,转速线性度好,稳速精度高
3.动态响应快,突加负载转速下降5转以内
4. 加减速时间快(33.3Hz电机实现2s以内加速到最高转速)
5. 真正在矢量控制模式下实现了弱磁控制,实现了33.3Hz的电机0-160Hz快速调速。
京公网安备 11011202001138号
