一、 变频改造前现场情况介绍
包头东华热电有限公司位于内蒙古包头市境内,装机2*300MW汽轮发电机组,每台机组配置三台50%额定容量通过液力耦合器驱动的电动给水泵,给水泵组配有由给水泵电动机同轴定速驱动运行的前置泵。
根据包头东华热电有限公司统计数据表明:1号机组、2号机组给水泵设计为3x50%额定容量电动给水泵,配液力偶合器调速。2010年1号机组给水泵耗电量占发电量的2 %,占发电厂用电率的23%,其耗电量是很大的。直接影响能源消耗及发电成本。因此对电动给水泵的调速方式进行优化和改造,是十分必要的。
本次拟对#1机组#1给水泵进行变频节能综合升级技术改造,即前置泵技术改造、液力偶合器技术改造、高压变频器配套改造。
为了进一步适应厂网分开、竞价上网的电力体制,节约能源,降低厂用电率,保护环境,简化运行方式,减少转动设备的磨损等,公司决定在发电机组给水泵上采用北京利德华福电气技术有限公司生产的高压变频器调速装置。
二、给水泵系统工况
给水泵组设备技术参数:


三、 变频改造方案简介
本次改造主要涉及以下几方面:系统主回路控制方案、前置泵,液耦及供油系统改造方案。我们将相关环节介绍如下:

图一:现场高压变频器

图二:空水冷系统
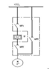
3.1 系统主回路控制方案
基本原理:它是由3个高压真空断路器QF1,QF2及QF3组成(见下图)。要求QF1、QF2不能和QF3同时闭合, 在电气上实现互锁。变频运行时,QF1和QF2闭合,QF3断开;工频
运行时,QF3闭合,QF1和QF2断开。

图三:主回路变频控制图
3.2相关设备改造方案
3.2.1前置泵方案

图四:设备连接示意图
前置泵与电机是同轴相连,所以在变频改造后,随着电机转速的变化,前置泵的转速也会相应的变化,从而会引起前置泵出口压力,流量的变化,有可能会因为压力,流量变化而导致给水泵发生气蚀现象。
针对上述问题,利德华福公司通过认真研究给出如下解决方案:

泵特性曲线图如下所示:

图五:水泵特性曲线
经过初步计算,参数如下:
50MW负荷下, 给水泵转速约3000rpm,前置泵扬程约30m,给水泵所需的必须气蚀余量约8m,故有足够的安全余量。
100MW负荷下, 给水泵转速约3800rpm,前置泵扬程约50m,给水泵所需的必须气蚀余量约15m,故有足够的安全余量。
即前置泵仍保持由原电机驱动,随电机一同变速运行。建议变频运行时给水泵最低转速设置为3000 rpm。
3.2.2液耦及油系统改造方案
现场液力耦合器,主要由两部分组成,一是增速齿轮,这一部分的作用是把电动机的额定转速,升高至满足给水泵额定工况的运行转速;一是泵轮、涡轮、勺管、和循环油系统,其作用是通过勺管调节循环油,改变偶合器内的充油量,从而调节涡轮转速,实现输出转速的无极调速。
根据现场实际工况,具体改造方案如下:
(1)不拆除液耦,变频运行时,把液耦位置开到最大,液耦相当于一个联轴器的作用。
(2)由于主油泵与电机同轴,采用变频调速后,电机转速降低后,油泵油压、油量不足,油泵要求润滑油压力不低于0.25MPa,润滑油量不低于360 L/min;工作油压力不低于0.25MPa,所以为满足油泵供油,单独配置油站。拆除原液耦主油泵,具体内容包括油站的油管路改造,油站的基础制作、安装,油管路的连接液力耦合器主油泵叶轮拆除及改造。
(3)配置油站:三台油泵(含驱动电机),两用一备,运行泵故障跳闸,连锁备用泵启动。流量1200升/分钟,压力:0.40兆帕,功率:4级22千瓦,口径:80。油站配置符合油泵电机容量及控制要求的电气控制箱3台,用于实现油箱,油温、油压,油量检测等,检测信号能输出4-20mA信号。
(4)当变频器故障或检修时,通过变频器旁路切换到工频运行。此时还是沿用原来的运行方式,用液耦调速。

图六:现场油站供油系统改造

图七:现场供油系统控制箱
四、变频装置改造前后数据对比及效益分析
当采用变频调速时,可以按需要升降电机转速,改变水泵的性能曲线,使水泵的额定参数满足工艺要求。

图八:水泵变频调速性能曲线
假如转速降低一半,即:n2/n1=1/2,则P2/P1=1/8,可见降低转速能大大降低轴功率达到节能的目的。从上图中可以看出:当转速由n1降为n2时,水泵的额定工作参数Q、H、P都降低了。但从效率曲线η-Q看,Q2点的效率值与Q1点的效率值基本是一样的。也就是说当转速降低时,额定工作参数相应降低,但效率不会降低,有时甚至会提高。因此在满足操作要求的前提下,水泵仍能在同样甚至更高的效率下工作。
以下节能报告为用户方出具的运行节能报告:
2012年全年投运给水泵变频的话,给水泵变频全年单机节电量是792.3345万千瓦时,可降低发电厂用电率0.53%,综合厂用电率0.26%。全年可创造收益792.3345×0.3109=246.34万元。按去年给水泵全年耗电量2953.28万千瓦时计算,节能效果达会达到26.8%。
五、结束语
高压变频装置自投运后,运行良好,节能效果明显,采用变频调速后,实现了电机的软启动,减少了启动时对电网的冲击,延长电机的寿命,也减少了管道的振动与磨损;总之,HARSVERT-VA型高压变频器在包头东华热电机组给水泵系统的变频调速改造中的应用是相当成功的。
京公网安备 11011202001138号
