摘要:介绍了双端面铣组合机床的组成。根据加工的工艺要求,电气上采用继电器控制的设计方案,详细介绍了电气工作原理。该机床运行可靠,加工质量稳定。
关键词:组合机床;继电器;双端面铣
1 前言
组合机床既有专用机床效率高、结构简单的特点,又有万能机床能够重新调整、适应新工件加工的特点,还有自动化程度高、加工质量稳定、减轻工人劳动强度等优点,因此在机械制造工业或技术改造中采用组合机床及其生产线是发展生产、提高质量的有效途径。双端面铣组合机床就是一例。
双端面铣组合机床由两个铣削头(铣刀1、铣刀2)、机械滑台、铣削工作台、电气控制等部件配套组成,是用以完成平面及双端面铣削功能的组合机床。现主要对电气部分的工作原理进行介绍。
2 电气工作原理
继电器控制装置是一种传统的控制方式,它具有工作原理直观易懂、器件简单明了、价格便宜、驱动功率大等特点,所以在当前的电控装置中仍然占有重要地位。
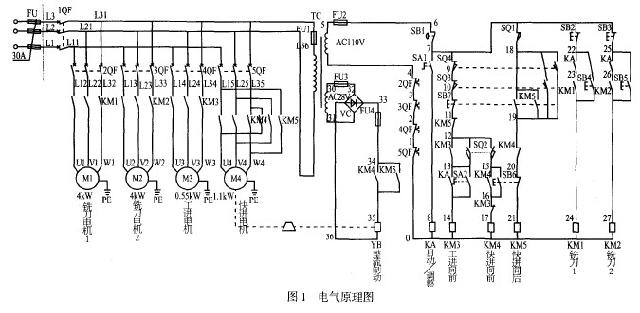
根据加工的工艺要求,该双端面铣床电气上采用继电器控制。设计出能满足技术要求的电气原理图,如图1所示。按钮旋钮以及限位开关的功能见表1。铣刀 1、铣刀2、机械滑台的快进、工进、快退由四台异步电动机拖动。其中机械滑台的快进、快退由M4电动机正、反转控制实现。电气工作原理主要介绍如下,如图 1所示。


首先合上QF1电源开关。
SA1是自动/调整旋钮,自动位置,KA得电,该机处于自动工作状态;手动位置,KA断电,该机处于手动调整状态。
2.1 铣刀头的工作原理
手动调整状态时,KA断开,按下SB4,KMI得电,铣刀1电机工作;松开SB4,KM1失电,铣刀1停止。这时SB4是铣刀1电机的点动按钮。同样,按下SB5,铣刀2工作;松开sB5,铣刀2停止,这时SB5是铣刀2电机的点动按钮。
自动工作状态时,KA得电,其触点接通,SB 4、SB 5分别是铣刀1和铣刀2的工作启动按钮,SB2、SB3分别是铣刀1和铣刀2停止按钮。
2.2 机械滑台的工作原理
机械滑台循环动作如图2所示。

在自动工作状态下,KA得电,按下向前按钮SB6,接触器KM4得电并自锁,其辅助触点接通,使YB制动器线圈得电,制动器抱闸松开,快速电机M4工作,滑台快进;当压下行程开关SQ2,KM4失电,YB线圈失电,制动器抱闸,快速电机停止;同时KM3得电并自锁,工进电机M3工作,滑台由快进转工进;当压下SQ3终点行程开关,KM3线圈失电,工进电机M3电机停止,滑台丁进停止。同时SQ3常开点接通KM5线圈,并使其自锁,制动电磁铁YB得电并松开,快速电机M4开始反转,快速退回,压下原位行程开关SQ1,切断KM5线圈,使YB失电,制动器抱闸,快速电机M4停止,完成一次工作循环。
在手动工作状态下,KA失电,按下向前按钮SB6,机械滑台快进。上述同自动工作状态一样,当压下SQ2行程开关时,快速电机停止,当手动向前旋钮 SA2接通时,滑台开始工进,断开时滑台停止。当SA2一直接通时,滑台一直工进,压下终点行程开关SQ3,快速返回,当压下原位行程开关SQ1时停止。动作同自动状态一样。
滑台向前运动时,按下向后按钮SB7,KM5得电并自锁,快速电机反转,滑台快退。压下原位行程开关SQ1时,滑台停止。
当滑台工进中或到终点还继续前进,过扭后压下过扭行程开关SQ4,滑台立即返回。
3 机床保护
(1)采用断路器作过载和短路保护,当电机过载或者短路等故障发生时,断路器自动跳闸,切断主回路,同时辅助触点动作,断开控制电路交流接触器线圈电源,使其紧急停车。
(2)采用融断器作短路保护。
(3)设置必要的动作联锁,保证安全。
(4)在机床循环过程中,如发生故障,应按下SB1急停按钮,使其紧急停车。
4 结论
该双端面铣组合机床投入生产近两年,运行可靠,故障率低,加工质量稳定,受到好评。
京公网安备 11011202001138号
